OpenCV 图像金字塔:高斯金字塔与拉普拉斯金字塔的原理与实现
本文介绍了图像金字塔在计算机视觉中的应用,重点探讨了高斯金字塔和拉普拉斯金字塔的原理与实现。通过OpenCV的pyrDown和pyrUp函数演示了图像的下采样和上采样过程,分析了尺寸变化和细节丢失现象。实验验证了上下采样的不可逆性,并展示了拉普拉斯金字塔的高频细节提取功能。图像金字塔作为多尺度分析的重要工具,在目标检测、特征匹配等任务中具有关键作用。文章提供了完整的Python实现代码,帮助读者深
引言
在图像处理与计算机视觉中,图像金字塔是一种多尺度表示方法,它通过一系列分辨率逐渐降低的图像集合来描述原始图像。图像金字塔的底部是原始高分辨率图像,顶部则是低分辨率的近似图像。这种结构在目标检测(如人脸检测)、特征匹配(如 SIFT、ORB)、图像融合(如金字塔融合)以及光流跟踪等任务中有着广泛的应用。

图像金字塔主要分为两种类型:
-
高斯金字塔(Gaussian Pyramid):通过对图像进行向下采样(下采样)和向上采样(上采样)构建,常用于生成不同尺度的图像。
-
拉普拉斯金字塔(Laplacian Pyramid):存储了高斯金字塔中相邻层级之间的差异信息,可用于从低分辨率图像重建高分辨率图像。
本文将结合 OpenCV 中的实际代码,详细介绍高斯金字塔的向下采样(pyrDown)和向上采样(pyrUp)操作,并通过一个具体的图像示例,展示这些操作对图像尺寸和清晰度的影响。同时,我们还将解释拉普拉斯金字塔的构建原理,帮助读者深入理解图像金字塔的内在机制。
环境与依赖
-
Python 3.x
-
OpenCV(
cv2) -
NumPy
任务描述
给定一张图片 cxk.jpg(读者可替换为自己喜欢的图片),我们将在 Python 中使用 OpenCV 完成以下任务:
-
读取图片并调整到合适尺寸,便于观察;
-
连续两次向下采样(
pyrDown),观察图像尺寸缩小和细节丢失的情况; -
连续两次向上采样(
pyrUp),观察图像尺寸放大和平滑效果; -
对向上采样的结果再次进行向下采样,验证向上采样与向下采样的不可逆性;
-
结合理论,简要演示拉普拉斯金字塔某一层的计算方法。
最终,我们将通过一系列窗口展示每个步骤的结果,并分析图像金字塔在计算机视觉中的作用。
实现步骤详解
1. 读取图像并调整尺寸
首先,我们读取一张彩色图像并将其转换为灰度图(金字塔操作通常基于单通道图像)。为了后续观察方便,我们使用 cv2.resize 将图像统一缩放到 400×500 像素。
import cv2
import numpy as np
# 读取图像,OpenCV默认BGR格式
cxk = cv2.imread("cxk.jpg")
# 调整图像大小,方便显示和比较
cxk = cv2.resize(cxk, (400, 500), interpolation=cv2.INTER_AREA)
cv2.imshow("Original", cxk)
# 转换为灰度图
cxk_gray = cv2.cvtColor(cxk, cv2.COLOR_BGR2GRAY)
cv2.imshow("Gray", cxk_gray)
cv2.waitKey(0)
说明:cv2.resize 用于将图像缩放到指定尺寸。这里使用 cv2.INTER_AREA 插值方法,适合图像缩小。原始图像和灰度图将分别显示。
结果展示:
:
2. 向下采样(pyrDown)
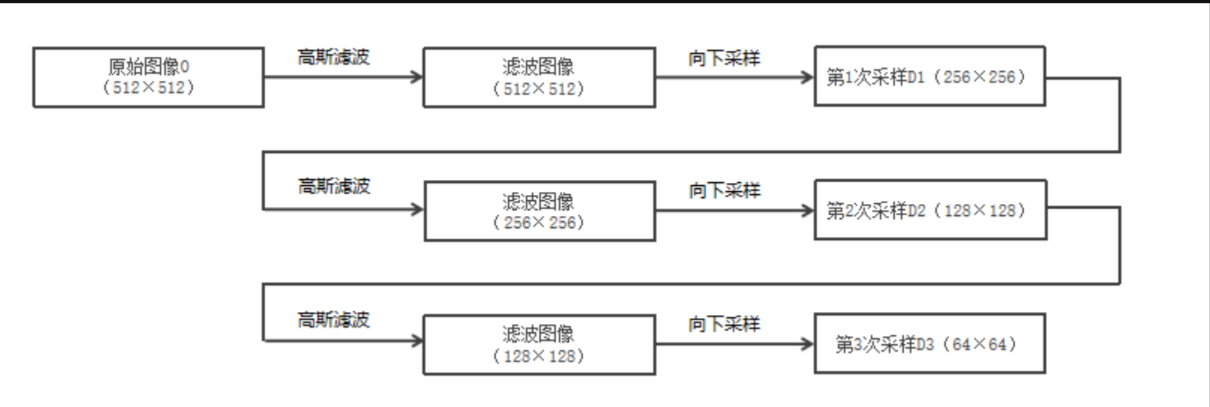
向下采样(也称为下采样)是一种减小图像尺寸的操作。OpenCV 的 cv2.pyrDown 首先对图像进行高斯滤波(平滑),然后去除偶数行和偶数列,从而实现尺寸减半(宽高各变为原来的一半)。

我们连续进行两次向下采样,观察图像的变化。
# 第一次向下采样
down_1 = cv2.pyrDown(cxk_gray)
cv2.imshow("Downsample 1", down_1)
print("down_1 尺寸:", down_1.shape)
# 第二次向下采样
down_2 = cv2.pyrDown(down_1)
cv2.imshow("Downsample 2", down_2)
print("down_2 尺寸:", down_2.shape)
cv2.waitKey(0)
运行结果:

-
原始灰度图尺寸为 (500, 400)(高500,宽400)。
-
第一次向下采样后尺寸约为 (250, 200)。
-
第二次向下采样后尺寸约为 (125, 100)。
同时,图像会变得模糊,因为高斯滤波平滑了细节。
3. 向上采样(pyrUp)
向上采样(也称为上采样)是一种增大图像尺寸的操作。cv2.pyrUp 首先将图像在每个维度放大为原来的两倍(新插入的行列用0填充),然后进行高斯滤波(插值)以平滑填充的像素。

我们对原始灰度图连续进行两次向上采样。
# 第一次向上采样
up_1 = cv2.pyrUp(cxk_gray)
cv2.imshow("Upsample 1", up_1)
print("up_1 尺寸:", up_1.shape)
# 第二次向上采样
up_2 = cv2.pyrUp(up_1)
cv2.imshow("Upsample 2", up_2)
print("up_2 尺寸:", up_2.shape)
cv2.waitKey(0)
运行结果:

-
第一次向上采样后尺寸为 (1000, 800)。
-
第二次向上采样后尺寸为 (2000, 1600)。
图像被放大,但由于插值,图像会变得平滑(模糊),无法恢复原始图像的清晰细节。
4. 验证不可逆性
理论指出,向下采样会丢失高频信息,因此先上采样再下采样(或先下采样再上采样)无法恢复原始图像。为了直观感受这一点,我们对之前向上采样得到的图像 up_1 和 up_2 分别进行向下采样。
# 对向上采样结果进行向下采样
down_of_up_1 = cv2.pyrDown(up_1)
down_of_up_2 = cv2.pyrDown(up_2)
cv2.imshow("Down of Up 1", down_of_up_1)
cv2.imshow("Down of Up 2", down_of_up_2)
cv2.waitKey(0)
cv2.destroyAllWindows()
结果分析:

-
down_of_up_1的尺寸应该与原始灰度图相近(约500×400),但图像内容比原始图模糊,说明信息丢失不可恢复。 -
同样,
down_of_up_2尺寸与up_1相近,但更模糊。
这就验证了:向上采样和向下采样不是互逆操作。
5. 拉普拉斯金字塔简介
根据PPT中的公式,拉普拉斯金字塔的第 ii 层定义为:
Li=Gi−pyrUp(Gi+1)Li=Gi−pyrUp(Gi+1)
其中 GiGi 是高斯金字塔的第 ii 层(原始图像为 G0G0),Gi+1Gi+1 是 GiGi 经过一次向下采样后的图像。
拉普拉斯金字塔存储的是高斯金字塔相邻层之间的差异,这些差异代表了图像的高频细节信息。通过拉普拉斯金字塔,我们可以从低分辨率的图像重建出高分辨率的原始图像。
我们可以用代码简单演示一层拉普拉斯金字塔的构建:
# 构建高斯金字塔两层
g0 = cxk_gray
g1 = cv2.pyrDown(g0)
# 对g1进行上采样,使其尺寸与g0相同
g1_up = cv2.pyrUp(g1)
# 拉普拉斯层 L0 = g0 - g1_up
# 注意:g1_up 可能与 g0 尺寸有微小差异(如果原始尺寸是奇数),这里假设尺寸匹配
if g0.shape == g1_up.shape:
L0 = cv2.subtract(g0, g1_up)
cv2.imshow("Laplacian L0", L0)
else:
print("尺寸不匹配,可能需要调整")
cv2.waitKey(0)
cv2.destroyAllWindows()
运行后,L0 显示了 g0 与 g1_up 之间的差异,即图像的高频细节。
结果展示

完整代码
将以上所有步骤整合,得到完整的脚本:
import cv2
import numpy as np
# 1. 读取并预处理图像
cxk = cv2.imread("cxk.jpg")
cxk = cv2.resize(cxk, (400, 500), interpolation=cv2.INTER_AREA)
cv2.imshow("Original", cxk)
cxk_gray = cv2.cvtColor(cxk, cv2.COLOR_BGR2GRAY)
cv2.imshow("Gray", cxk_gray)
cv2.waitKey(0)
# 2. 向下采样(高斯金字塔下层)
down_1 = cv2.pyrDown(cxk_gray)
cv2.imshow("Downsample 1", down_1)
print("down_1 shape:", down_1.shape)
down_2 = cv2.pyrDown(down_1)
cv2.imshow("Downsample 2", down_2)
print("down_2 shape:", down_2.shape)
cv2.waitKey(0)
# 3. 向上采样(高斯金字塔上层)
up_1 = cv2.pyrUp(cxk_gray)
cv2.imshow("Upsample 1", up_1)
print("up_1 shape:", up_1.shape)
up_2 = cv2.pyrUp(up_1)
cv2.imshow("Upsample 2", up_2)
print("up_2 shape:", up_2.shape)
cv2.waitKey(0)
# 4. 验证不可逆性
down_of_up_1 = cv2.pyrDown(up_1)
down_of_up_2 = cv2.pyrDown(up_2)
cv2.imshow("Down of Up 1", down_of_up_1)
cv2.imshow("Down of Up 2", down_of_up_2)
cv2.waitKey(0)
# 5. 拉普拉斯金字塔示例
g0 = cxk_gray
g1 = cv2.pyrDown(g0)
g1_up = cv2.pyrUp(g1)
if g0.shape == g1_up.shape:
L0 = cv2.subtract(g0, g1_up)
cv2.imshow("Laplacian L0", L0)
else:
print("尺寸不匹配,拉普拉斯层计算跳过")
cv2.waitKey(0)
cv2.destroyAllWindows()
关键点解析
1. 图像金字塔的概念
-
高斯金字塔:通过重复向下采样(平滑+下采样)得到的一系列图像。底层是原始图像,顶层是尺寸最小的近似图。
-
拉普拉斯金字塔:每一层是高斯金字塔当前层与上一层上采样后的差值,保留了图像的高频细节。可用于图像重建、图像融合等。
2. pyrDown 与 pyrUp 的原理
-
pyrDown:-
对图像进行高斯卷积(平滑)。
-
删除所有偶数行和偶数列。
结果图像尺寸约为原图的 1/4(宽高各减半)。
-
-
pyrUp:-
将图像在每个维度扩大为原来的两倍(新增的行列用0填充)。
-
对扩大后的图像进行高斯卷积(相当于插值),估计缺失像素的值。
结果图像尺寸变为原来的 4 倍(宽高各加倍)。
-
这两种操作都会导致信息丢失或模糊,因此不可逆。
3. 为什么上下采样不可逆?
向下采样时,平滑滤波丢失了高频细节,并且删除行列是确定性的,无法从较少的像素完全恢复原始像素。向上采样虽然放大了图像,但新增的像素是通过插值得到的,并非原始真实值。因此,无论先上采样再下采样,还是先下采样再上采样,都无法恢复原始图像。
4. resize 与 pyrDown / pyrUp 的区别
-
cv2.resize:通用的图像缩放函数,可以指定任意目标尺寸和插值方法(如线性、立方等)。它不强制要求尺寸减半或加倍,也不会自动进行高斯平滑(除非使用特定插值)。 -
pyrDown/pyrUp:专门用于构建图像金字塔,固定将尺寸减半或加倍,并内置高斯平滑/插值,更适合金字塔的构建。
5. 拉普拉斯金字塔的作用
拉普拉斯金字塔存储了重建原始图像所需的高频信息。利用拉普拉斯金字塔,可以将低分辨率图像通过逐层叠加高频细节来恢复高分辨率图像。这在图像压缩、图像融合(如多曝光融合)等领域有重要应用。
6. 代码中的细节
-
使用
cv2.subtract而不是直接相减,以避免像素值溢出(OpenCV 的减法会截断到 [0,255] 范围)。 -
当原始图像尺寸为奇数时,
pyrDown和pyrUp可能导致尺寸不完全匹配,需要手动处理或调整图像尺寸。
运行结果与讨论
运行上述代码后,将会依次弹出多个窗口,分别展示:
-
原始彩色图和灰度图。
-
第一次向下采样后的图像(尺寸减半,略显模糊)。
-
第二次向下采样后的图像(尺寸再次减半,更模糊)。
-
第一次向上采样后的图像(尺寸加倍,平滑)。
-
第二次向上采样后的图像(尺寸再加倍,更平滑)。
-
对向上采样结果进行向下采样的图像(与原始图尺寸相近但更模糊)。
-
(如果尺寸匹配)拉普拉斯第一层图像,显示高频细节(如边缘)。
通过观察这些图像,可以直观理解图像金字塔的多尺度表示以及信息丢失的过程。实际应用中,例如在 SIFT 特征检测中,算法会在不同尺度的图像上寻找关键点,以增强尺度不变性;在图像融合中,拉普拉斯金字塔可以保留细节并实现平滑过渡。
总结
本文通过 OpenCV 中的 pyrDown 和 pyrUp 函数,详细演示了高斯金字塔的构建过程,验证了向下采样与向上采样的不可逆性,并简要介绍了拉普拉斯金字塔的定义和作用。图像金字塔作为多尺度分析的基础工具,在计算机视觉中扮演着重要角色。掌握其原理和实现,对于深入理解 SIFT、图像融合、目标检测等算法大有裨益。
希望这篇文章对你学习图像金字塔有所帮助!如有任何疑问或建议,欢迎留言讨论。
注意:运行代码前请确保 cxk.jpg 文件存在于当前目录,或修改代码中的图片路径。
参考资料
-
OpenCV官方文档:https://docs.opencv.org/
-
图像金字塔(Gaussian and Laplacian Pyramid):https://docs.opencv.org/master/d4/d1f/tutorial_pyramids.html
更多推荐


所有评论(0)